Läuft die Hupe über ein Lastrelais?

  • TwizyChrisy
  • TwizyChrisys Avatar
  • Autor
  • 10k Boarder
  • 10k Boarder
  • Der Trend geht klar zum Zweittwizy äähhh....
  • Beiträge: 19762
  • Dank erhalten: 12007
19 Jul 2025 15:51 #270564 von TwizyChrisy
Läuft die Hupe über ein Lastrelais?
Oder geht die nur über den Hupenschalter im Lenkstockhebel?

Wer kann (empirisch) gesicherte Auskunft geben?

Mehr Twizys, mehr Freude.

Bitte Anmelden oder Registrieren um der Konversation beizutreten.

  • BinKino
  • BinKinos Avatar
  • Platinum Boarder
  • Platinum Boarder
  • 《》
  • Beiträge: 7606
  • Dank erhalten: 2637
19 Jul 2025 15:57 #270565 von BinKino
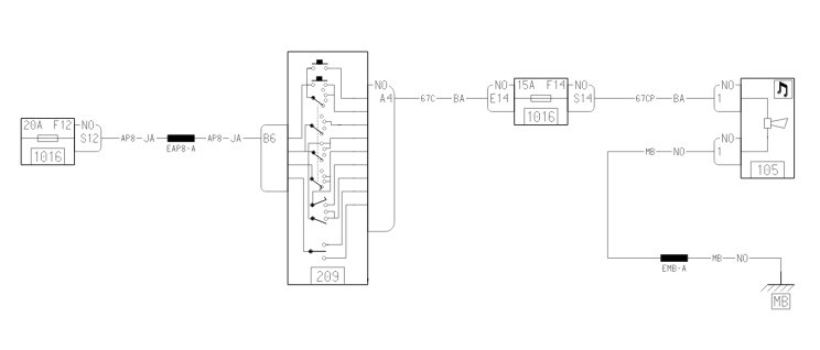
Läuft die Hupe über ein Lastrelais?
Direkt geschaltet - ohne Relais


《》 Twizy 80 04/2016 & Zoe R240 11/2015 《》
❌ Halbinsel PV 5,7 kWp, 30 kWh LFP4
❌ Youtube: www.youtube.com/c/a68k_de
❌ EV Wiki Twizy & Zoe: a68k.de/evwiki/doku.php?id=start
#proadblocker
_ _ _ _ _ _ #clippy _ _ _ _ _ _
Anhänge:
Folgende Benutzer bedankten sich: Akku61

Bitte Anmelden oder Registrieren um der Konversation beizutreten.

  • TwizyChrisy
  • TwizyChrisys Avatar
  • Autor
  • 10k Boarder
  • 10k Boarder
  • Der Trend geht klar zum Zweittwizy äähhh....
  • Beiträge: 19762
  • Dank erhalten: 12007
19 Jul 2025 16:06 #270566 von TwizyChrisy
Läuft die Hupe über ein Lastrelais?

BinKino schrieb: Direkt geschaltet - ohne Relais


Schei... Danke.

Muss dringend los ein Relais kaufen.....

Mehr Twizys, mehr Freude.

Bitte Anmelden oder Registrieren um der Konversation beizutreten.

  • BinKino
  • BinKinos Avatar
  • Platinum Boarder
  • Platinum Boarder
  • 《》
  • Beiträge: 7606
  • Dank erhalten: 2637
19 Jul 2025 16:18 #270567 von BinKino
Läuft die Hupe über ein Lastrelais?
Was hastn vor?
Relaise hat man doch in den Kisten liegen :D

《》 Twizy 80 04/2016 & Zoe R240 11/2015 《》
❌ Halbinsel PV 5,7 kWp, 30 kWh LFP4
❌ Youtube: www.youtube.com/c/a68k_de
❌ EV Wiki Twizy & Zoe: a68k.de/evwiki/doku.php?id=start
#proadblocker
_ _ _ _ _ _ #clippy _ _ _ _ _ _

Bitte Anmelden oder Registrieren um der Konversation beizutreten.

  • Pfälzer68
  • Pfälzer68s Avatar
  • Platinum Boarder
  • Platinum Boarder
  • Beiträge: 8585
  • Dank erhalten: 5210
19 Jul 2025 17:19 #270572 von Pfälzer68
Läuft die Hupe über ein Lastrelais?
.. ich kanns mir denken was der Herr vor hat...

LAAAAAAAAAUUUUUUUUUT!

:mrgreen:
Folgende Benutzer bedankten sich: TwizyChrisy

Bitte Anmelden oder Registrieren um der Konversation beizutreten.

  • BinKino
  • BinKinos Avatar
  • Platinum Boarder
  • Platinum Boarder
  • 《》
  • Beiträge: 7606
  • Dank erhalten: 2637
19 Jul 2025 17:28 #270573 von BinKino
Läuft die Hupe über ein Lastrelais?
... gehört werden :D

youtube.com/shorts/BShpAUT8FFY?si=NzxPzjcS5DpMDxRs

Hatt ich auch schon überlegt, weil die nehmen einen ja mit der Mopedhupe im Twizy nicht ernst... :D

《》 Twizy 80 04/2016 & Zoe R240 11/2015 《》
❌ Halbinsel PV 5,7 kWp, 30 kWh LFP4
❌ Youtube: www.youtube.com/c/a68k_de
❌ EV Wiki Twizy & Zoe: a68k.de/evwiki/doku.php?id=start
#proadblocker
_ _ _ _ _ _ #clippy _ _ _ _ _ _

Bitte Anmelden oder Registrieren um der Konversation beizutreten.

  • JPB
  • JPBs Avatar
  • Platinum Boarder
  • Platinum Boarder
  • Azubi- lieber einen Twizy zu viel, als zu wenig
  • Beiträge: 2719
  • Dank erhalten: 2100
19 Jul 2025 17:37 #270574 von JPB
Läuft die Hupe über ein Lastrelais?
:laugh: die Hupe im Twizy ist die selbe, wie im Neuen Renault Master, den wir auf Arbeit haben. Riesen Transporter, Moped Hupe. Da bin ich mit dem Geräusch und dem Twizy schon halbwegs zufrieden ;)

Twizy Color Weiß Blau, BJ 2012, aktuell 67.000km (Dez 24),
Twizy Urban salsa rot, BJ 2012, aktuell 26.500km (Juni 24), mit 10kwh Akku eigenbau, AHK
Twizy Technic Schwarz Weiß, BJ 2012, aktuell 116.000km

Twizy Karte: www.tinyurl.com/twizykarte Eintragung: www.tinyurl.com/Twizyfahrer
Folgende Benutzer bedankten sich: Rebound

Bitte Anmelden oder Registrieren um der Konversation beizutreten.

  • TwizyChrisy
  • TwizyChrisys Avatar
  • Autor
  • 10k Boarder
  • 10k Boarder
  • Der Trend geht klar zum Zweittwizy äähhh....
  • Beiträge: 19762
  • Dank erhalten: 12007
19 Jul 2025 18:16 #270577 von TwizyChrisy
Läuft die Hupe über ein Lastrelais?


DAS wäre mein feuchter Traum



Das wird's werden.
So ein Horn bekommt man an zwei Stellen unter. Der kleine Kompressor geht auch zum Verstecken.

Mehr Twizys, mehr Freude.
Anhänge:
Folgende Benutzer bedankten sich: Rebound

Bitte Anmelden oder Registrieren um der Konversation beizutreten.

  • TwizyChrisy
  • TwizyChrisys Avatar
  • Autor
  • 10k Boarder
  • 10k Boarder
  • Der Trend geht klar zum Zweittwizy äähhh....
  • Beiträge: 19762
  • Dank erhalten: 12007
21 Jul 2025 20:45 #270635 von TwizyChrisy
Läuft die Hupe über ein Lastrelais?
Schnauze abgebaut.... Hupe abgezogen... Relais drangesteckt getestet klick klick klick... SUPER
Kompressorkabel an die Relaiskontakte gelötet, alles zusammengesteckt plink bzrrrr Sicherung raus. Mist.
Kompressor wieder weg vom Relais neue Sicherung rein Hupenknopf gedrückt plink bzrrrr Sicherung raus.. Shit
Relais ausgebaut an 12V Batterie getestet es klackt nix mehr aber wird SEHR heiß...
Also "neues" Relais aus der Grabbelkiste am Twizy angesteckt neue Sicherung rein. Hupenknopf gedrückt plink bzrrrr Sicherung raus

Ja bin ich jetzt zu blöd ein Relais anzuschließen?

Ausgebaut, an die 12V Batterie gehalten nix klickt ABER uiii wird das heiß

Wenn dir das ZWEI mal passiert fängst Du an an Deiner Arbeit zu zweifeln :-(

Irgendwo lag noch ein alter Kabelsatz mit einen Relais rum. Angesteckt klick klick klick

Kompressor angesteckt Kumpel gesagt sei so nett drück mal auf die Hupe.... NIX!!! Stille. Schei.....

Ich in den Twizy... wollte gerade die Sicherung rausnehmen/prüfen als ich merke das Display ist gar nicht blau :-)
Kumpel hat die Zündung nicht eingeschaltet ... AHHHHHHHHHH

Also Zündung an und Hupe gedrückt. Meine Frau fragte mich eben warum ich den PC so laut habe und so schreie ...Ich glaube ich stand vor dem Twizy als er gehupt hat :-)

Mehr Twizys, mehr Freude.
Folgende Benutzer bedankten sich: Akku61, Rebound, Pfälzer68, JPB

Bitte Anmelden oder Registrieren um der Konversation beizutreten.

  • Pfälzer68
  • Pfälzer68s Avatar
  • Platinum Boarder
  • Platinum Boarder
  • Beiträge: 8585
  • Dank erhalten: 5210
22 Jul 2025 08:17 - 22 Jul 2025 08:20 #270640 von Pfälzer68
Läuft die Hupe über ein Lastrelais?
Du.. Honk... "Honkhonkhonk!" :mrgreen: :laugh: :laugh:
Dann wenigstens ne Oldschool-Mehrtonfanfare, so ein "Italienerding" aus den 70ern!
www.hupenshop.de/Melodiehupen/La-Cucaracha-12v

Du erinnerst Dich an das Ding das ich in Sinsheim verbaut hatte? Zugegeben, das passt wohl nur hinten unter die Sitzabdeckung, der Montageort ist aber eh egal. Das hätte auch mit nem entsprechenden Komp funktioniert.
Letzte Änderung: 22 Jul 2025 08:20 von Pfälzer68.

Bitte Anmelden oder Registrieren um der Konversation beizutreten.

  • eja
  • ejas Avatar
  • Expert Boarder
  • Expert Boarder
  • Beiträge: 232
  • Dank erhalten: 187
22 Jul 2025 09:16 #270642 von eja
Läuft die Hupe über ein Lastrelais?
Es gäbe auch noch diese hier:
amzn.eu/d/d46CbsK

Die braucht etwas weniger Platz und hat einen integrierten Kompressor.

Seit Mai 23 Besitzer eines 2015er Cargo mit ~50'000km.
13KW Akku von Kenneth Nielsen, Powerbox, Korea Fenster, Smart Sitz, LED Scheinwerfer
Zürcher Unterland

Threema: YZH53ZR7
Folgende Benutzer bedankten sich: Berthold

Bitte Anmelden oder Registrieren um der Konversation beizutreten.

  • TwizyChrisy
  • TwizyChrisys Avatar
  • Autor
  • 10k Boarder
  • 10k Boarder
  • Der Trend geht klar zum Zweittwizy äähhh....
  • Beiträge: 19762
  • Dank erhalten: 12007
22 Jul 2025 11:22 #270648 von TwizyChrisy
Läuft die Hupe über ein Lastrelais?

Pfälzer68 schrieb:
Du erinnerst Dich an das Ding das ich in Sinsheim verbaut hatte?


Das müsste in etwa die sein :-) und links unten da wo der Fußraum wegen dem Kabelkanal eingezogen ist ist echt Platz!

Mehr Twizys, mehr Freude.

Bitte Anmelden oder Registrieren um der Konversation beizutreten.

  • udo229
  • udo229s Avatar
  • Pro Boarder
  • Pro Boarder
  • Beiträge: 754
  • Dank erhalten: 592
23 Jul 2025 07:40 #270663 von udo229
Läuft die Hupe über ein Lastrelais?
Dafür würde sogar ich den Schlamm vom twizy spülen, um an die Schrauben der Verkleidung zu kommen…
Habe noch nie absichtlich gehupt, aber wenn, dann wäre ein cooles lkw-Horn genau richtig. Auch wenn der angehupte mich wahrscheinlich übersieht, weil er zu weit hoch guckt….

Twizy 45 BJ’12, 43.000km, zusatzlager, geklebte Motorhülse
Twizy 80 BJ'12 50.000 km, originalwelle und motorhülse noch
9,5 kwp auf dem Dach
Pylontechspeicher
C-Zero im Sharing
Ostholstein
Folgende Benutzer bedankten sich: JPB

Bitte Anmelden oder Registrieren um der Konversation beizutreten.

  • TwizyChrisy
  • TwizyChrisys Avatar
  • Autor
  • 10k Boarder
  • 10k Boarder
  • Der Trend geht klar zum Zweittwizy äähhh....
  • Beiträge: 19762
  • Dank erhalten: 12007
24 Jul 2025 00:44 #270691 von TwizyChrisy
Läuft die Hupe über ein Lastrelais?

udo229 schrieb: Dafür würde sogar ich den Schlamm vom twizy spülen, um an die Schrauben der Verkleidung zu kommen…
Habe noch nie absichtlich gehupt, aber wenn, dann wäre ein cooles lkw-Horn genau richtig. Auch wenn der angehupte mich wahrscheinlich übersieht, weil er zu weit hoch guckt….


Das Teil macht richtig Bums :-) :-)

Mehr Twizys, mehr Freude.

Bitte Anmelden oder Registrieren um der Konversation beizutreten.

  • Normag
  • Normags Avatar
  • Pro Boarder
  • Pro Boarder
  • Beiträge: 675
  • Dank erhalten: 439
24 Jul 2025 15:42 #270708 von Normag
Läuft die Hupe über ein Lastrelais?
Ich hatte mal früher (als ich noch jung war :lol: ) an meiner Gummikuh so ein Schiffsnebelhorn, war auch ganz lustig
Folgende Benutzer bedankten sich: TwizyChrisy

Bitte Anmelden oder Registrieren um der Konversation beizutreten.

   Become a Patron